开元体育

欢迎来到开元体育-(中国)开元体育 的官方网站!
PRODUCT
产品分类
可调稳压型直流开关电源(大型)

一、产品用途
该直流稳压电源广泛应用于实验室、产品老化电力直流屏系统,广播电视发射、 通信、电力电子、科研电镀、污水处理、蓄电池充电等。

二、产品特点
1.采用高频幵关电源电路,因而具备交流.直流兼容输入功能,而且输入电压范 围宽,并采用开关电源控制技术和云器件,电路设计优化合理,生产工艺严格 完善,保证机器的可靠性和稳定性。
2.整机体积小、垂置轻、效率高。
3.本电源输出的稳压值和恒流值连续可调。
4.如需加大输出电流,输出可连接多台并联。
5.保护电路完善,输入过流,过压,欠压保护,输出短路,过流,过压保护。
6.内置温控散热风扇,过热自动散热保护。

三、主要技术参数
1.输入电压:AC220V单相,AC380V三相或其它。
2.输出电压:DC0V-1000V范围内。
3.输出电流:0-5000A范围内。
4.稳压精度:≤1%,恒流≤2%.
5.纹波系数:≤1%。
6.效率:85%。
7.功率因数:0.85

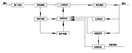
四、工作原理图


五、电源体积重量表

序号 功率 电压 尺寸(MM) 重量 显示模式
1 450W 12V、 24V、 48V 226*112*58 1.5 无表
2 600W 24V、 48V 240*125*65 2 无表
3 750W 12-15V 310*210*70 4 无表
4 1000W 24V、48V 310*210*70 4.5 无表
5 1000W 24Vx 48V 250*125*65 2 无表
6 1000W 24Vv 48V 300*150*110 4.5 无表
7 1200W 24V、 48V 300*150*110 4.5 无表
8 1200W 24V、 48V 300*150*110 4.5 单表电压显示
9 1500W 12V、 24V、 48V 350*145*120 5.6 单表切换
10 1800W 24V、 48V 350*145*120 6 单表切换
11 2000W 48V、 60V、110V 350*145*120 6 单表切换
12 2000W 12V、 24V、 48V 350*145*120 6 双表电压电流显示
13 2500W 12V、 24V、 48V 450*225*155 11 双表电压电流显示
14 3000W 12-15V 450*225*155 11 双表电压电流显示
15 3500W 24V、 48V 450*225*155 12 双表电压电流显示
16 4000W 24V、 48V、110V 450*225*155 13 双表电压电流显示
17 4500W 12V、 24V、 48V 485*400*150 20 双表电压电流显示
18 5000W 12V、 24V、 48V 485*400*150 20 双表电压电流显示
19 6000W 12V、 24V、 48V 485*400*150 20 双表电压电流显示
20 6000W 12V、 24V、 48V 480*460*150 20 3、5U机箱
21 8000W 12V、 24V、 48V 485*400*150 25 双表电压电流显示
22 10000W 12V、 24V、 48V 510*270*530 40 双表电压电流显示
23 10000W 10000W根据要求可以定做  
Copyright © 2018 开元体育-(中国)开元体育 All rights Reserved 版权所有 未经许可不得使用、转载、摘编。